证券之星消息,根据天眼查APP数据显示中国石化(600028)新获得一项发明专利授权,专利名为“一种加氢方法”,专利申请号为CN202111242771.8,授权日为2025年1月3日。

图片来源于网络,如有侵权,请联系删除
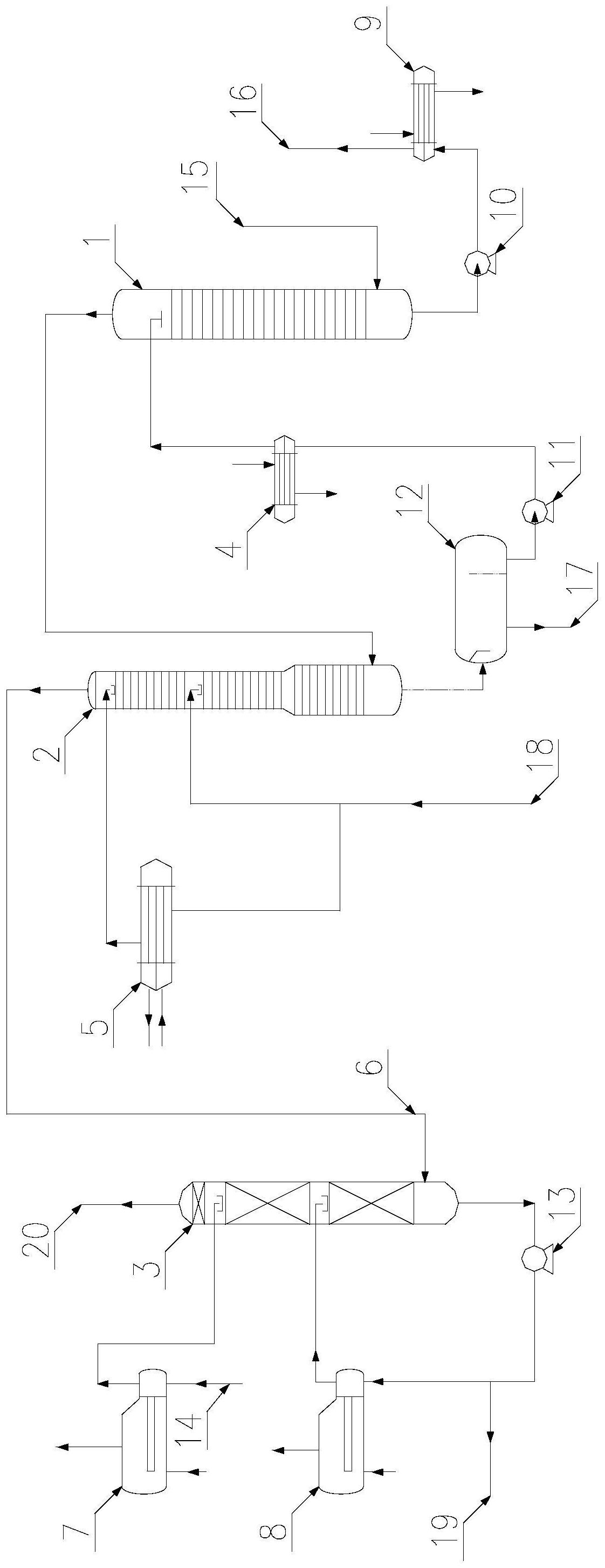
专利摘要:本发明公开一种加氢方法,原料油依次通过第一加氢处理反应区、异构?浅度裂解反应区、第二加氢处理反应区,所述异构?浅度裂解反应区装填含有裂化组分的催化剂。所述方法适用于各种馏分油的加氢处理过程,尤其适用浆态床、沸腾床蜡油的加工。

图片来源于网络,如有侵权,请联系删除
今年以来中国石化新获得专利授权37个,较去年同期减少了40.32%。结合公司2024年中报财务数据,2024上半年公司在研发方面投入了60.03亿元,同比增0.18%。

图片来源于网络,如有侵权,请联系删除
数据来源:天眼查APP
以上内容为证券之星据公开信息整理,由智能算法生成(网信算备310104345710301240019号),不构成投资建议。